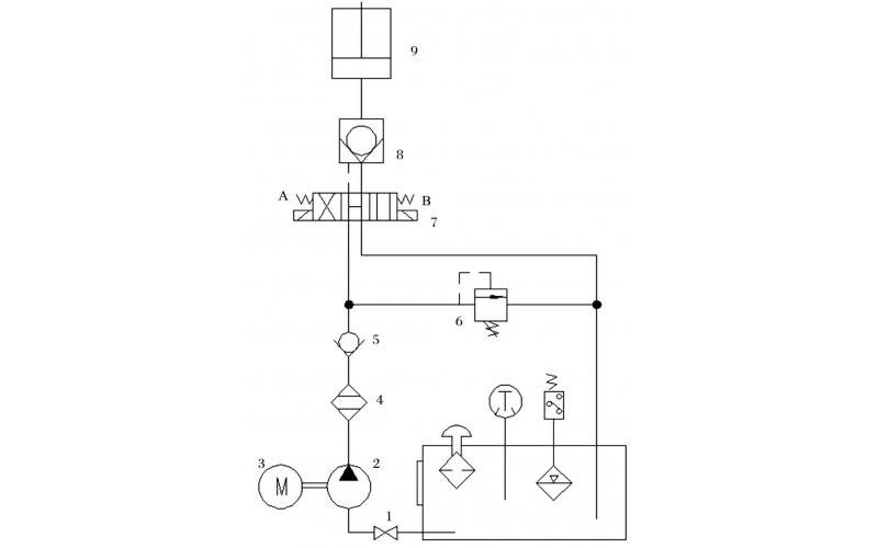
旋回破碎机经常会出现过铁超载等工况,造成主轴、动锥剧烈运动。针对上述情况,应用液压泵控制主轴升降,应用液压平衡缸保护动锥,应用液压保护系统防止过铁损伤设备。液压控制技术在旋回破碎机上的应用证明,该技术具有响应速度快、容易实现过载保护等特点,降低了设备故障率,提高了设备作业率。
2022-04-15 科威
故障现象描述(现象描述清楚才能判断问题): 配合工艺去现场查看,先检查仪表气是否打开气源压力正常,中控给开信号时,阀门不能正常打开,10秒钟后中控显示打开失败,32KS0001无法正常进行。
2022-04-06 科威
故障现象描述: 真空过滤机滤布跑偏,纠偏器不起作用,纠偏气囊不动作,导致滤布跑偏时不能及时纠正滤布,滤布持续在跑偏的状态下运行将会损坏,从而造成真空过滤机无法运行影响正常工艺生产。
2022-03-31 科威